疆能电气有限公司

户外高压负荷开关

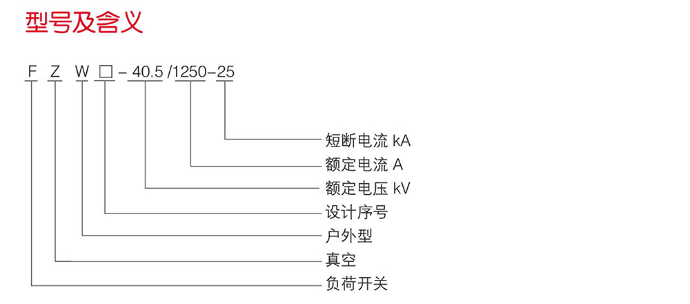
FZW□-40.5户外高压隔离真空负荷开关

FZW□-40.5户外高压隔离真空负荷开关

FZW□-40.5户外高压隔离真空负荷开关

品牌:疆能电气
类别:户外高压负荷开关

立即咨询立即咨询
热线电话 400-600-2722
概述
   FZW□-40.5户外高压隔离真空负荷开关底架采用不锈钢材料和热镀锌外加防紫外线保护涂料的碳钢,确保了机体在户外环境下的正常运行,零部件采用不锈钢材料,保证了负荷开关的耐用性,稳定性和防水,防盐雾等性能。该力大,安全可靠、电寿命长、可频繁操作、少维护、继口明显等极其显著的特点。操作方式采用单杆式手动操作,也可采用电动、远控操作。

使用环境
1.周围空气温度:+40℃~30℃;(用户特殊要求可供下限-45℃)
2.海拔不超过1000m、2000m、3000m;
3.风压不超过700Pa(相当于风速34m/s)
4.污秽等级不超过IV级;
5.无经常剧烈振动,地震烈度不超过8度。

联系电话

13868889777

地址:上海市浦东新区万祥镇宏祥北路83弄1-42号20幢118室

手机:13868889777

网址:Http://www.jiangneng.co

COPYRIGHT © 2021 上海疆能电气有限公司 VS1 ZW32 ZW20 FZN25 KYN28 HXGN15 ALL RIGHTS RESERVED 版权所有 浙ICP备12005340号-1 houtai