疆能电气有限公司

户外高压真空断路器

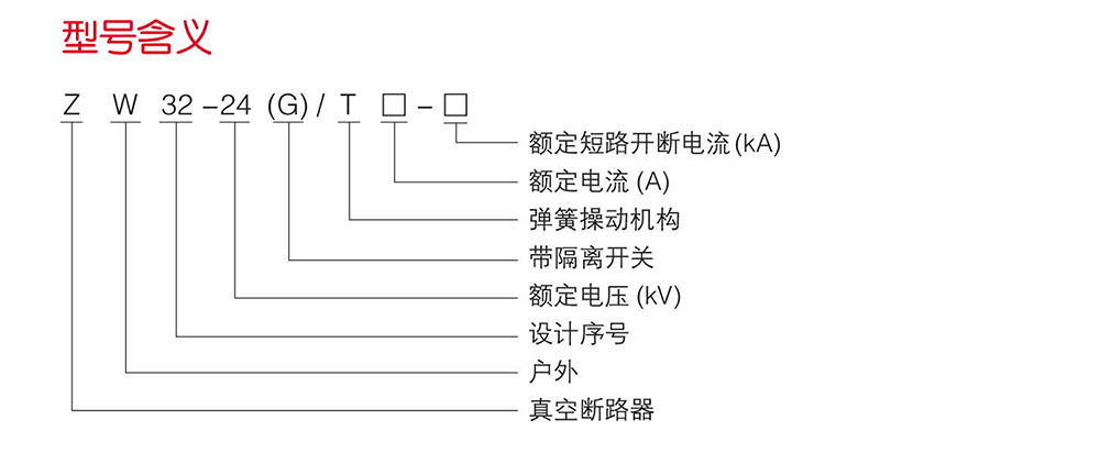
(JKW)ZW32-24G户外高压真空断路器

(JKW)ZW32-24G户外高压真空断路器

(JKW)ZW32-24G户外高压真空断路器

品牌:疆能电气
类别:户外高压真空断路器

立即咨询立即咨询
热线电话 400-600-2722


概述
   (JKW)ZW32-24G户外高压真空断路器(以下简称断路器)是三相交流50Hz、额定电压为24KV的户外开关设备,适用于开合各种不同性质的负荷电流及频繁操作场合,适用于城网、农网、矿山及铁道等的电力设备建设和改造。
   该产品是在吸纳国外先进技术,立足于国产原材料和工艺的基础上,研制成功的适合我国国情的24kV户外高压开关设备,同比国际同类产品具有小型化、免维护、智能化等特点,同时该产品对周围环境无污染,是绿色环保产品。
   近年来,随着我国城市电网的不断扩大及用电负荷的迅猛增长,同时针对农村电网供电线路长、线损大的特点,原有的10kV电压等级配电已经难以满足供电要求,逐渐暴露出其供电距离过大、线损率高、电压质量难以合乎要求等弱点,而采用24kV电压等级供电具有增加供电能力、保证电压质量、降低电网电能损耗、节省电网的建设费用等一系列优势。所以采用24KV电压配电等级供电是发展的必然趋势,势在必行。
   断路器符合GB1984-2003《高压交流断路器》和DL/T402-2007《高压交流断路器订货技术条件》和DL/T403-2000《12KV~40.5kV高压真空断路器订货技术条件》等技术标准。

使用环境:
1、周围空气温度:上限+40℃,下限一40℃;
2、空气相对湿度:日平均值不大于95%,月平均值不大于90%;
3、海拔:≤3000mm;
4、风压:不超过700Pa(相当于风速34m/s)
5、污秽等级:IV级(爬电比距≥31mm/kV));
6、覆冰厚度:≤10mm;
7、安装场所:应无火灾、爆炸危险、严重污染、化学腐蚀及剧烈震动等。

结构特点:
1、外壳采用优质不锈钢材料或普通钢板经达克罗防锈处理工艺再喷涂耐紫外线清漆而成,产品的防腐蚀性、防盐雾性等抗环境性能优良。
2、APG固封绝缘极柱采用硅橡胶包封(作为绝缘及缓冲),体积小,抗凝露性能优良,工作寿命长,性能可靠。
3、操作机构为弹簧操作机构,有手动和电动两种,需要时可加装遥控操作装置和躲避合闸涌流装置。要求的外供电源功率不大于70W,易于配备后备电源。设计独特的缓冲装置,性能优异,反弹小,噪声低。
4、灭弧室采用特种不锈钢钎焊技术,无需电镀,焊接质量高,稳定可靠,漏气率低。制作工艺上使用特殊的陶瓷金属化配方和先进的陶瓷金属化工艺,保证了产品的气密性,抗拉强度大于130Mpa,完全一次封排。
5、电流互感器采用优质导磁材料及环氧树脂与硅橡复合绝缘而成,具有容量大,动热稳定倍数高、精度等级高、免维护、可靠性高等优点。
6、根据用户需求,可与相应的控制器配合构成自动重合器,分段器,是实现配网自动化的理想设备。


联系电话

13868889777

地址:上海市浦东新区万祥镇宏祥北路83弄1-42号20幢118室

手机:13868889777

网址:Http://www.jiangneng.co

COPYRIGHT © 2021 上海疆能电气有限公司 VS1 ZW32 ZW20 FZN25 KYN28 HXGN15 ALL RIGHTS RESERVED 版权所有 浙ICP备12005340号-1 houtai